JD体育俱乐部反波胆

首頁 > 資訊中心 > 技術交流 >

資訊中心
服務熱線

服務熱線:027-87876585
027-87876385
移動電話:13317108516
13871149152
傳  真:027-87596225
售后服務:13628671834
E-mail:hb1000kv@163.com
聯系地址:武漢市東湖高新技術開發區關南園四路2號

及時聯系我們為您解答產品相關疑問歡迎撥打全國統一服務熱線

4000-777-650歡迎來電咨詢

聯系我們留言
提供更多資料全方位的服務方案

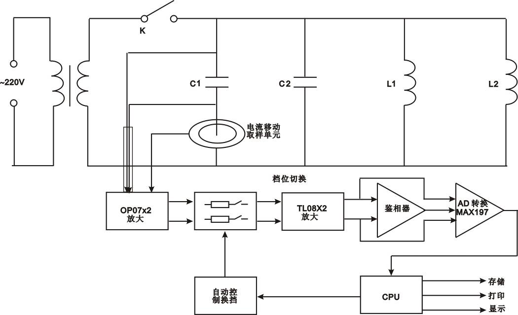
YTC720A全自動電容電感測試儀的基本概述及工作原理

返回 打印
來源:儀天成電力  時間:2018/11/16  閱讀:
       GB50150-1991與Q/CSG10007-2004規定:高壓并聯、串聯電容器和交流濾波電容器的電容值偏差不超過額定值的-5%~+10%;電容值不應小于出廠值的95%;耦合電容器和電容分壓器的電容值,每節電容值偏差不超出額定值的-5%~+10%,電容值與出廠值相比,增加量超過+2%時,應縮短試驗周期。 
       隨著城農電網改造的進行,電容器補償裝置得到前所未有的發展,新開發的產品也相繼投入運行。但隨之而來的是電容器事故率的大幅上升,尤其是電容器裝置多年不見的爆炸著火事故亦多次發生,并出現過嚴重的群傷事故。無功補償裝置專家工作組組織專家對事故進行認真分析、研究后,認為事故率的上升除制造廠的產品質量下降外,很重要的另一個原因是:無功補償技術管理和運行人員新老交接,又無可操作的反事故措施可用。 
       鑒于目前電力行業對電容器測試的需要,我公司結合目前市場上各類不拆線電容器測量儀的優缺點,悉心研究開發出免拆線YTC720A電容電橋測試儀。此儀器最大的特點是“免拆線,抗干擾,高精度,不易損”,大大提高工作效率,保障檢測運行。
工作原理:
       在被測電容支路有對被測電容的電壓、電流取樣的取樣電路,取樣電路的輸出端分別接放大電路,從電壓放大電路輸出的電壓信號和從電流放大電路輸出的電流信號通過鑒相器輸出相位差信號,與電壓信號和電流信號通過A/D轉換器后,輸入CPU計算而得到被測電容值。因為采用了移動的電流取樣單元,而使得無需拆除連接線就可以直接測量電容值。
加之測量過程檔位是自動進行選擇,避免了手動操作引起的誤差,因此具有穩定性好、重復性好,準確可靠的特點。
湖北儀天成電力設備有限公司是專業生產銷售電力檢測設備的技術型廠家,尤其是所生產的YTC720A電容電感測試儀,廣受業界好評,我們承諾,凡我公司產品,三月包換,三年質保,終身保修!
湖北儀天成電力設備有限公司
2018年11月16日
 

更多技術問題請致電儀天成電力客戶服務:027-87876585,技術部專線:027-87876585,在線客服:719388481
產品中心:http://www.all-about-seashells.com/product/
售后、保修、維修服務中心:http://www.all-about-seashells.com
信息反饋     如果您有更多的問題咨詢,請留言給我們。立即留言,儀天成電力致立研發制造標準、穩定、安全的電力試驗設備。
? Link: JD体育官网-JD Sports Global | JD体育反波胆平台入口| JD体育反波胆官网| 利记sbobet注册登录-利记sbobet体育投注 | JD体育反波胆平台入口,JD反波胆俱乐部APP下载,JD国际体育反波胆 JD Sports Global,JD亚洲国际体育反波胆,JD体育反波胆平台 | JD体育俱乐部反波胆,JD反波胆有限公司,JD Sports Global | JD Sports Global 亚洲国际体育反波胆有限公司| JD体育 Sports Global反波胆APP下载 | JD Sports Global 亚洲国际体育反波胆有限公司 | JD体育反波胆,JD反波胆俱乐部官方网站,JD反波胆|football lay bet | JD体育反波胆平台入口,JD反波胆俱乐部APP下载,JD国际体育反波胆 JD Sports Global,JD亚洲国际体育反波胆,JD体育反波胆平台 | JD体育俱乐部反波胆| JD体育反波胆平台APP下载| JD体育反波胆平台入口,JD反波胆俱乐部APP下载,JD国际体育反波胆 JD Sports Global,JD亚洲国际体育反波胆,JD体育反波胆平台 | JD Sportbook Taruhanlawan,JD体育反波胆APP下载,JD反波胆|football lay bet | SBOBET 体育博彩赌场|阅读我们的综合评论| JD Sportbook Taruhanlawan,JD体育反波胆APP下载,JD反波胆|football lay bet | JD Sports Global,JD反波胆有限公司,JD体育反波胆有限公司 | JD体育(亚洲)有限公司|JD Sports Global| JD Sports Global,JD亚洲国际体育反波胆,JD体育反波胆平台 | JD体育 Sports Global有限公司| JD Sports Global 亚洲国际体育反波胆有限公司 | JD体育反波胆|football lay bet| JD体育反波胆登录网址| JD体育反波胆,JD反波胆|Sportbook Taruhanlawan,JD反波胆|football lay bet | JD Sports Global,JD体育反波胆投资官网,JD体育反波胆平台入口 | JD体育-JD Sports Global| JD体育反波胆APP下载| JD Sportbook Taruhanlawan,JD体育反波胆APP下载,JD反波胆|football lay bet | JD体育,JD体育反波胆,JD体育俱乐部| JD体育反波胆APP下载| SBOBET登录地址| JD体育反波胆平台APP下载 | JD体育反波胆官方网站,JD体育反波胆,JD国际亚洲反波胆平台 | JD体育官网-JD Sports Global| JD体育国际(反波胆)有限公司| JD体育反波胆APP下载| JD Sportbook Taruhanlawan,JD体育反波胆官网,JD国际反波胆 | JD体育 Sports Global反波胆APP下载| JD体育反波胆平台入口,JD反波胆俱乐部APP下载,JD国际体育反波胆 JD Sports Global,JD亚洲国际体育反波胆,JD体育反波胆平台 | JD体育反波胆,JD反波胆|Sportbook Taruhanlawan,JD反波胆|football lay bet |